**测试周期和**回读时间
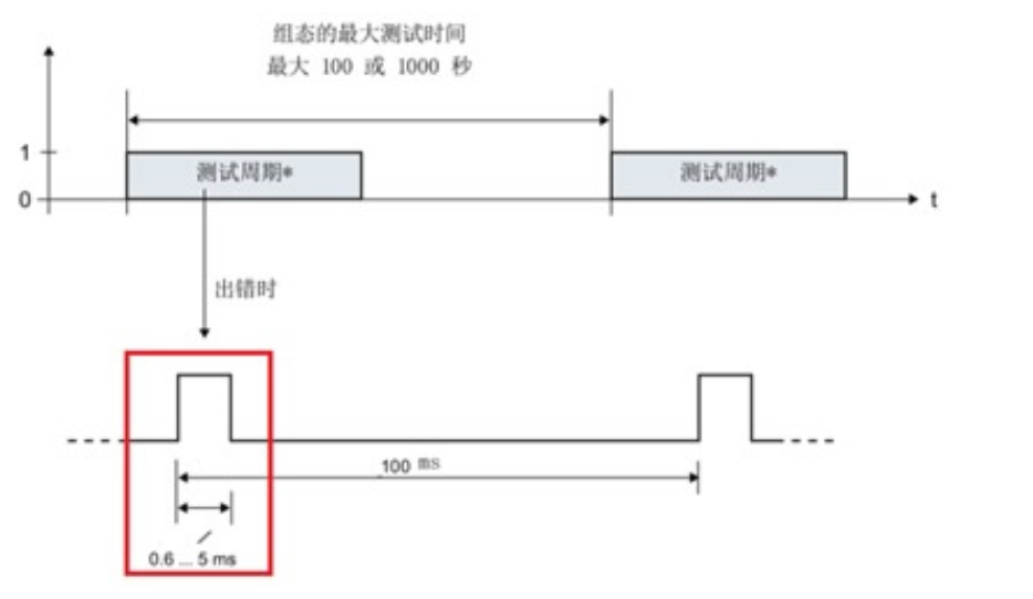
**测试周期:指安全输出模块进行位模式测试的间隔时间,可以设置为1000s (默认)或100s,周期性进行。如果测试到故障,模块自动将时间间隔缩减为60s,如下所示。

图1 **测试周期组态
**回读时间:
用于设定安全输出模块位模式测试脉冲的宽度,模块以100ms的间隔发出位测试脉冲,如果在回读的时间内不能收到回读指定的信号,模块故障钝化。
这两个参数由输出模块所连接的负载特性决定,有可能需要反复测试修改。

图2 **回读时间组态
Max. readback time dark test:关断位测试的回读时间(同时也是当通道输出为1时,进行关断位测试Dark test时P/M开关短时间断开的时间),值范围0.6~400.0ms,默认1.0 ms,如下所示。

图3 Dark test断开时间
Max. readback time switch on test:接通位测试的回读时间(同时也是当通道输出为0时,进行接通位测试Switch on test时P/M开关短时间接通的时间),值范围0.6~5.0ms,默认0.6 ms如下所示。

图4 Switch on test接通时间
注意:由于组态回读时间的长度会增加故障的响应时间,建议将回读时间设置为尽可能小,但需要确保输出通道不会钝化。